Tuesday, November 11, 2025

ITI Exam

आईटीआई परीक्षा की बेहतर तैयारी

ITI Exam

आईटीआई परीक्षा की बेहतर तैयारी

ITI CBT Exam Paper

ITI Mechanic Refrigeration and Air Conditioner (MRAC) 2nd Year CBT Exam Practice Paper 4

Q1. What is the benefit of preventive maintenance in AC plant? / एसी प्लांट में निवारक रखरखाव का क्या लाभ है?
Q2. Which refrigerant system is used for making mini ice bars in different flavours? / विभिन्न फ्लेवर में मिनी आइस बार बनाने के लिए किस रेफ्रीजरेंट प्रणाली का उपयोग किया जाता है?
Q3.Which component protects the electrical circuit and loads from excess current? / कौन सा घटक विद्युत सर्किट की अतिरिक्त धारा और लोड से सुरक्षा करता है
Q4. Which item is used for servicing of stainless steel surface of your ice machine and bin? / आपकी बर्फ मशीन और बिन की स्टेनलेस स्टील सतह की सर्विसिंग के लिए किस वस्तु का उपयोग किया जाता है?
Q5. What type of expansion device use in Instantaneous type water cooler? '/ तात्कालिक प्रकार के वाटर कूलर में किस प्रकार के विस्तार डिवाइस का उपयोग किया जाता है?
Q6. Why direction and control airflow through the air distribution system of duct not up to the mark?. / डक्ट की वायु वितरण प्रणाली के माध्यम से वायु प्रवाह की दिशा और नियंत्रण मानक तक क्यों नहीं है?
Q7. What is the basis of refrigerant selection now a days? / आजकल रेफ्रिजरेन्ट के चयन का आधार क्या है?
Q8. Which part of thermostatic expansion valve allows the refrigerant pressure behind the bellows of diaphragm? / थर्मोस्टैटिक एक्सपेंशन वाल्व का कौन सा भाग डायाफ्राम की धौंकनी(बेलोज़) के पीछे रेफ्रिजरेंट दबाव की अनुमति देता है?
Q9. What is the remedy for noisy blower with excessive axial play in AHU? / AHU में अत्यधिक अक्षीय प्ले के साथ शोर ब्लोवर के लिए क्या उपाय है?
Q10. Which relay is used to change star connection to delta connection for three phase compressor motor? / तीन चरण कंप्रेसर मोटर के लिए डेल्टा कनेक्शन के स्टार कनेक्शन को बदलने के लिए किस रिले का उपयोग किया जाता है?
Q11. When evaporative condenser fan operation is needed? / ईवापोरेटिव कंडेनसर फैन के संचालन की आवश्यकता कब होती है?
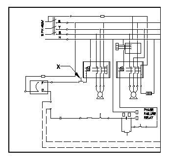
Q12. What is the function of part marked as X? / X के रूप में चिह्नित भाग का कार्य क्या है?
Q13. What is the benefit of VRV system? / VRV प्रणाली का क्या लाभ है?
Q14. What is the formula for finding cooling tower efficiency? / कूलिंग टॉवर दक्षता खोजने का सूत्र क्या है?
Q15. Which fan is used to handle the direction of air flow 90° away from the inlet? / इनलेट से 90 ° दूर वायु प्रवाह की दिशा को संभालने के लिए किस पंखे का उपयोग किया जाता है?
Q16. Which parameters in log sheet indicate the air blocking in ducts? / लॉग शीट में कौन से पैरामीटर नलिकाओं में हवा को अवरुद्ध करने का संकेत देते हैं?
Q17. Which one indicated Ram in figure? / किस आकृति में रैम दर्शाया गया है?
Q18. Which document is used for writing the AC system parameters round the clock? / चौबीसों घंटे एसी प्रणाली के मापदंडों को लिखने के लिए किस दस्तावेज़ का उपयोग किया जाता है?
Q19. What happens if excessive ice is formed in the inner compartment of deep freezer? / डीप फ्रीजर के आंतरिक डिब्बे में अत्यधिक बर्फ बनने पर क्या होता है?
Q20. Which one is mechanical component of Ice candy plant? / आइस कैंडी प्लांट का मैकेनिकल कम्पोनेंट कौन सा है?
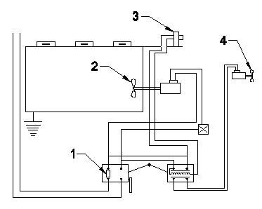
Q21. What is the name of part marked as X? / X के रूप में चिह्नित भाग का नाम क्या है?
Q22. What action is needed while humidity excess than required in HVAC plant? / HVAC संयंत्र में आवश्यकता से अधिक आर्द्रता होने पर क्या कार्रवाई की आवश्यकता है?
Q23. What is the name of the flame shown in figure? / चित्र में दिखाई गई फ्लेम का क्या नाम है?
Q24. Which process increases the specific humidity of air at constant dry bulb temperature? ? / निरंतर शुष्क बल्ब तापमान पर हवा की विशिष्ट आर्द्रता किस प्रक्रिया से बढ़ती है?
Q25. What is the effect of defective oil pump in compressor? / कंप्रेसर में दोषपूर्ण तेल पंप का क्या प्रभाव है?
Q26. Which RAC system belongs to centralised air conditioning? / RAC प्रणाली किस केंद्रीकृत एयर कंडीशनिंग से संबंधित है?
Q27. Which type of relay is marked as X in freezer wiring diagram? / फ्रीज़र वायरिंग आरेख में किस प्रकार के रिले को X के रूप में चिह्नित किया गया है?
Q28. Which parameter indicates that the central AC system has non condensable gas? / कौन सा पैरामीटर इंगित करता है कि केंद्रीय एसी प्रणाली में गैर संघनित गैस है?
Q29. What is the name of component marked as ‘x’ in wiring of package AC? / पैकेज एसी की वायरिंग में ʹxʹ के रूप में चिह्नित घटक का नाम क्या है?
Q30. What is the reason for frosting on the suction line in an ice plant? / बर्फ के प्लांट में सक्शन लाइन पर फ्रॉस्टिंग के कारण क्या है?
Q31. How the total heat of air is represented in psychrometric chart? / साइकोमेट्रिक चार्ट में हवा की कुल गर्मी का प्रतिनिधित्व कैसे किया जाता है?
Q32. Which equipment of ice plant is started first? / बर्फ संयंत्र का पहला उपकरण कौन सा है?
Q33. Which one indicating Level master control in figure? / चित्र में लेवल मास्टर कंट्रोल को दर्शाने वाला कौन सा है?
Q34. Which point indicate fresh air entering point? / कौन सा बिंदु ताजी हवा के प्रवेश बिंदु को दर्शाता है?
Q35. Which solution is used to clean the liquid level sight glass in a brine chilling evaporator type system? / ब्राइन चिलिंग इवेपोरेटर टाइप सिस्टम में लिक्विड लेवल विजन ग्लास को साफ करने के लिए कौन सा घोल इस्तेमाल किया जाता है?
Q36. Which gas is produced by passing air through ultraviolet light for water treatment? / जल उपचार के लिए वायु को पराबैंगनी प्रकाश से गुजारने पर कौन सी गैस उत्पन्न होती है?
Q37. What medium can be used for thermal energy transfer in central HVAC systems? / केंद्रीय HVAC प्रणालियों में थर्मल ऊर्जा हस्तांतरण के लिए किस माध्यम का उपयोग किया जा सकता है?
Q38. Which process converts the sea water into fresh water? / कौन सी प्रक्रिया समुद्र के पानी को ताजे पानी में परिवर्तित करती है?
Q39. What is the name of the part marked X in the thermostat? / थर्मोस्टेट में X के रूप में चिह्नित भाग का नाम क्या है?
Q40. What is measured by clamp tester during “Test run” of package AC? / पैकेज एसी के ʺटेस्ट रनʺ के दौरान क्लैंप परीक्षक द्वारा क्या मापा जाता है?
Q41. Which type of pump is used in AC plants for circulation of chilled water? / चीलड़ वॉटर को सर्कुलेट करने के लिए एसी प्लांट में किस प्रकार के पंप का उपयोग किया जाता है?
Q42. What is the purpose of air filter? / एयर फिल्टर का उद्देश्य क्या है?
Q43. Which colour code indicates the earth wire in power supply cord? / पावर सप्लाई कॉर्ड में अर्थ का तार किस रंग के कोड को दर्शाता है?
Q44. What is the advantage of forced draft cooling tower? / फोर्सेड ड्राफ्ट कूलिंग टॉवर का क्या फायदा है?
Q45. Which component checking going on in Mobile air conditioner is shown in figure? / मोबाइल एयर कंडीशनर में कौन से कम्पोनेंट की जाँच चल रही है यह चित्र में दिखाया गया है?
Q46. Where the air temperature is measured to check the performance of package AC? / पैकेज एसी के प्रदर्शन की जांच के लिए हवा का तापमान कहाँ मापा जाता है?
Q47. What is the name of ball valve shown in figure? / चित्र में दिखाए गए बॉल वाल्व का नाम क्या है?
Q48. Which part of the working refrigeration system, the non condensables accumulate? / काम कर रहे प्रशीतन प्रणाली के कौन से हिस्से मे, गैर संघनक जमा होता है?
Q49. Which is scheduled for yearly maintenance in package AC? / पैकेज एसी में वार्षिक रखरखाव के लिए कौन सा कार्यक्रम निर्धारित है?
Q50. What is the causes of Load tripping frequently? / बार-बार लोड ट्रिपिंग का क्या कारण है?
Refrigeration and Air Conditioning Technician 2nd Year Cbt Exam Paper 4
You got {{userScore}} out of {{maxScore}} correct
{{title}}
{{image}}
{{content}}
Youtube Click here
Telegram Group Join Now
Whatsapp Group Join Now
Facebook Group Join Now
Instagram Follow
Application Download Now

Leave a Reply

Your email address will not be published. Required fields are marked *