Tuesday, December 9, 2025

ITI Exam

आईटीआई परीक्षा की बेहतर तैयारी

ITI Exam

आईटीआई परीक्षा की बेहतर तैयारी

ITI CBT Exam Paper

ITI Mechanic Refrigeration and Air Conditioner (MRAC) 2nd Year CBT Exam Practice Paper 3

Q1. What will be the effect on unit if blower wheel slips on shaft? / यदि ब्लोअर व्हील शाफ्ट पर फिसल जाए तो यूनिट पर क्या प्रभाव पड़ेगा?
Q2. Which component of cooling tower maintains uniform water level in evaporative condenser water tank? / कूलिंग टावर का कौन सा घटक ईवापोरेटिव कंडेनसर वाटर टैंक में एक समान जल स्तर बनाए रखता है?
Q3. Which method prevents the foul smell of drainage entering the AHU? / किस विधि से जल निकासी की दुर्गंध को AHU में प्रवेश करने से रोकता है?
Q4. What will happen while cut off micro-switch is faulty or wrongly adjusted in ice cube machine? / यदि आइस क्यूब मशीन में कट-ऑफ माइक्रो-स्विच दोषपूर्ण है या गलत तरीके से समायोजित किया गया है तो क्या होगा?
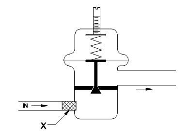
Q5. What is the name of part marked as X in automatic expansion valve? / X ’के रूप में चिह्नित भाग का नाम क्या है स्वचालित विस्तार वाल्व में ?
Q6. Which one indicates thermostat in wiring circuit? / वायरिंग सर्किट में थर्मोस्टेट को कौन इंगित करता है?
Q7. Which part of electronic filter removes tobacco smoke and odours? / इलेक्ट्रॉनिक फिल्टर का कौन सा भाग तंबाकू के धुएं और गंध को हटाता है?
Q8. What is the purpose of installing the part marked as X in console type package air conditioner? / कंसोल प्रकार पैकेज एयर कंडीशनर में X के रूप में चिह्नित भाग को स्थापित करने का उद्देश्य क्या है?
Q9. Which type of expansion valve is used in flooded type chillier? / फ्लोडेड टाइप चिलियर में किस प्रकार के विस्तार वाल्व का उपयोग किया जाता है?
Q10. What is the name of property the lowest temperature at that point, oil ceases to flow? / उस गुण का क्या नाम है जिस बिंदु पर न्यूनतम तापमान पर तेल बहना बंद हो जाता है?
Q11. Which system maintains indoor air quality by adding fresh air and conditioned air to offset heating or cooling loads? / कौन सी प्रणाली ताजी हवा और वातानुकूलित वायु को गर्म करने या ठंडा करने के भार को जोड़कर इनडोर वायु गुणवत्ता को बनाए रखती है?
Q12. What is the causes of Load tripping frequently? / बार-बार लोड ट्रिपिंग का क्या कारण है?
Q13. What is the reason for scale formation in water cooled condenser tubes? / वाटर कूल्ड कंडेनसर ट्यूबों में स्केल जमा होने का कारण क्या है?
Q14. What is desirable boiling point of a refrigerant? / रेफ्रिजरेंट का वांछनीय क्वथनांक क्या है?
Q15. Which non-positive displacement compressor is used in RAC plants? / RAC प्लांट में किस गैर-सकारात्मक विस्थापन कंप्रेसर का उपयोग किया जाता है?
Q16. What is the formula for finding mass flow rate in a water cooled condenser? / वाटर कूल्ड कंडेनसर में द्रव्यमान प्रवाह दर ज्ञात करने का सूत्र क्या है?
Q17. Which material is used for making inner compartment of deep freezers? / “गहरे फ्रीजर के आंतरिक डिब्बे बनाने के लिए किस सामग्री का उपयोग किया जाता है?
Q18. What is the reason for poor performance of forced draft cooling tower? / फोर्सेड ड्राफ्ट कूलिंग टॉवर के खराब प्रदर्शन का कारण क्या है?
Q19.What is the name of part indicating in Multiple zone parts sketch ʺXʺ? / मल्टीपल ज़ोन पार्ट्स स्केच ʺXʺ में दर्शाने वाले भाग का नाम क्या है?
Q20. What is the reason for water dripping inside the AC bus? / एसी बस के अंदर पानी टपकने का क्या कारण है?
Q20. Which plant grows in surfaces of cooling tower in sunlight? / सूर्य के प्रकाश में कूलिंग टॉवर की सतहों में कौन सा प्लांट बढ़ता है?
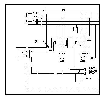
Q22. What is the name of component marked as ‘x’ in wiring of package AC? / पैकेज एसी की वायरिंग में ʹxʹ के रूप में चिह्नित घटक का नाम क्या है?
Q23. Which one has a hygroscopic material with sensing element which is sensitive to moisture? / किसमें संवेदन तत्व वाला एक हाइग्रोस्कोपिक पदार्थ है जो नमी के प्रति संवेदनशील है?
Q24. Which device converts a signal from one form to another form of energy? / कौन सा डिवाइस एक सिग्नल को ऊर्जा के एक रूप से दूसरे रूप में परिवर्तित करता है?
Q25. Which valves are used for pump down operation in a refrigeration system? / प्रशीतन प्रणाली में पंप डाउन ऑपरेशन के लिए कौन से वाल्व का उपयोग किया जाता है?
Q26. What is the reason for reduction in suction pressure? / सक्शन दबाव में कमी का कारण क्या है?
Q27. Which brazing method is used for large number of components? / बड़ी संख्या में कम्पोनेंट्स के लिए कौन सी ब्रेजिंग विधि का उपयोग किया जाता है?
Q28. Which compressor is used in the refrigeration system? / प्रशीतन प्रणाली में किस कंप्रेसर का उपयोग किया जाता है?
Q29. What is the advantage of precooler jacket on waste water drain outlet in water cooler? / वाटर कूलर में अपशिष्ट जल निकास आउटलेट पर प्री कूलर जैकेट का क्या लाभ है?
Q30. Which psychrometric processes are represented between initial (t1) and final (t2) conditions of air in the chart? / चार्ट में हवा की प्रारंभिक (t1) और अंतिम (t2) स्थितियों के बीच कौन सी साइकोमेट्रिक प्रक्रियाओं का प्रतिनिधित्व किया जाता है?
Q31. What is the advantage of direct drive over belt drive in drive system of compressors? / कम्प्रेसर के ड्राइव सिस्टम में बेल्ट ड्राइव पर प्रत्यक्ष ड्राइव का क्या फायदा है?
Q32. What is the reason for insulating ducts? / नलिकाओं को इन्सुलेट करने का कारण क्या है?
Q33. How many parameters are needed to locate all properties of moist air in psychrometric chart? / साइकोमेट्रिक चार्ट में नम हवा के सभी गुणों का पता लगाने के लिए कितने मापदंडों की आवश्यकता होती है?
Q34. What is the advantage of block ice over flake ice? / फ्लेक आइस पर ब्लॉक आइस का क्या फायदा है?
Q35. What is the reason for having 2.5 Kg/cm² on low and high side of car AC system? / कार एसी सिस्टम के निम्न और उच्च पक्ष पर 2.5 Kg/cm² होने का क्या कारण है?
Q36. What is the effect on de energizing the solenoid valve in liquid line for pump down operations? / पंप डाउन ऑपरेशन के लिए लिक्विड लाइन में सोलेनोइड वाल्व को डीजेनजिंग करने पर क्या प्रभाव पड़ता है?ʺ
Q37. Which valve releases the refrigerant if pressure exceeds the safe level in high side of system? / अगर सिस्टम के उच्च पक्ष में सुरक्षित स्तर से अधिक दबाव होता है, तो कौन सा वाल्व रेफ़रिजरेंट छोड़ता है?
Q38. What is the temperature range of reach in cooler? / रीच इन कूलर की तापमान सीमा कितनी है?
Q39. Which position of the service valve connects all the 3 ports at the same time? / सर्विस वाल्व की कौन सी स्थिति एक ही समय में सभी 3 पोर्ट्स को जोड़ती है?
Q40. What is the name of the component shown in figure used as Control in central AC? / सेंट्रल एसी में नियंत्रण के रूप में उपयोग किए जाने वाले चित्र में दिखाए गए घटक का नाम क्या है?
Q41. Which type of valve is used as service valve in suction line? / सेक्शन लाइन में सर्विस वाल्व के रूप में किस प्रकार के वाल्व का उपयोग किया जाता है?
Q42. Which is used to support the tubes and directs the refrigerant flow in a shell and tube condenser? / शेल और ट्यूब कंडेनसर में ट्यूबों को सहारा देने और रेफ्रिजरेंट प्रवाह को निर्देशित करने के लिए किसका उपयोग किया जाता है?
Q43. Which process is done to remove the oil and other impurities from the condenser tubes? / कंडेनसर ट्यूबों से तेल और अन्य अशुद्धियों को हटाने के लिए कौन सी प्रक्रिया की जाती है?
Q44. What is the status of refrigerant at ʺXʺ in figure? / चित्र में ʺXʺ पर रेफ्रिजरेंट की स्थिति क्या है?
Q45. What is the name of damper inside the duct? / डक्ट के अंदर डेंपर का क्या नाम है?
Q46. Which method of air circulation is used in indoor cooling tower? / इनडोर शीतलन टॉवर में वायु परिसंचरण की किस विधि का उपयोग किया जाता है?
Q47. What is the minimum cross sectional area of the ducts used with bus AC? / बस एसी के साथ उपयोग किए जाने वाले ड्क्ट का न्यूनतम क्रॉस सेक्शन क्षेत्र क्या है?
Q48. Why gap between the coil ends and coil section panel are blocked and formed as a sealed cabinet in central plant? / कॉइल सिरों और कॉइल सेक्शन पैनल के बीच का अंतर क्यों अवरुद्ध हो जाता है और केंद्रीय संयंत्र में एक सीलबंद कैबिनेट के रूप में बन जाता है?
Q49. What is the cause, compressor running after overheating of compressor body? / कंप्रेसर बॉडी के अधिक गर्म होने के बाद कंप्रेसर चलने का क्या कारण है?
Q50. What is the name of unit used to store/ maintain ice creams at low temperature? / कम तापमान पर आइसक्रीम के भंडारण/रखरखाव के लिए उपयोग की जाने वाली यूनिट का नाम क्या है?
Refrigeration and Air Conditioning Technician 2nd Year Cbt Exam Paper 3
You got {{userScore}} out of {{maxScore}} correct
{{title}}
{{image}}
{{content}}
Youtube Click here
Telegram Group Join Now
Whatsapp Group Join Now
Facebook Group Join Now
Instagram Follow
Application Download Now

Leave a Reply

Your email address will not be published. Required fields are marked *